一品楼免费信息论坛一品楼qm凤楼论坛 ,寻乐吧全国信息论坛,全国茶楼论坛官网入口,广州js论坛一品香一品楼品凤楼论坛qm

发电
POWER GENERATION INDUSTRY
“风光无限·数创未来”

变压器油色谱浓度预测及故障智能诊断分析

2019-01-10 11:01:30
一、项目背景
随着智能运检技术不断发展,基于大数据深度学习和机器学习算法,构建变压器油色谱浓度预测及故障智能诊断分析模型,实现变压器设备状态评价、风险预警、故障研判。

二、问题与挑战
1.变压器故障早期诊断的最佳方法主要是油中溶解气体分析法,变压器设备在发生故障前,其内部会析出多种气体, 溶解于变压器油中,溶解气体的含量和故障类型有密切的联系,目前的变压器油色谱浓度状态监测装置,主要是对于油色谱浓度状态的监测,无法基于监测数据实现故障前兆分析。
2.传统的变压器油中溶解气体诊断方法有三比值法、大卫三角形法等,存在判正率较低及由于故障编码不完全、编码缺失,造成的某些故障无法诊断的问题。

三、解决方案
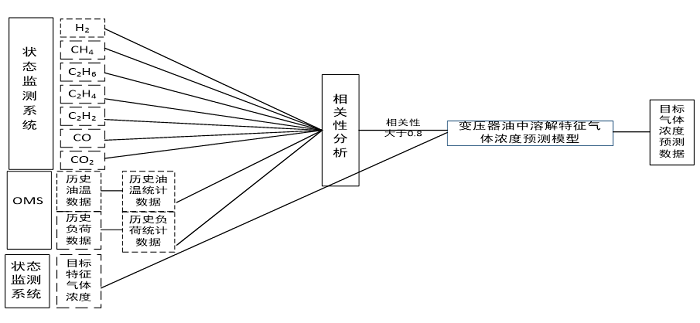
  • 变压器油色谱浓度预测
基于灰关联分析和支持向量机算法的变压器设备油中溶解特征气体浓度预测方法,输入基于支持向量机算法的变压器油中溶解气体浓度预测模型,得到预测目标特征气体未来三日的油中溶解浓度。
变压器油色谱浓度预测 
  • 变压器油色谱故障智能诊断分析模型
基于油中溶解气体的变压器设备故障智能诊断分析模型,通过对变压器故障时产生的H2、CH4、C2H6等特征气体进行数据分析,探索变压器故障类型与油中溶解气体的关联机理和规律,构建变压器故障诊断规则集,利用油中溶解特征气体的特点及时发现变压器内部的潜伏性故障,实现变压器故障的快捷、智能诊断,提升对设备的超前控制能力。
 变压器油色谱故障智能诊断分析模型
四、应用价值
  • 变压器油色谱故障智能诊断分析
基于油色谱的变压器故障智能诊断分析模型,解决传统的三比值法由于故障编码不完全、编码缺失,造成的某些故障无法诊断以及当变压器内部出现多种电故障和热故障联合作用时,无法找到故障对应的比值组合而无法进行诊断的情况。
  • 变压器油色谱浓度预测
变压器故障早期诊断的最佳方法主要是油中溶解气体分析法,溶解气体的含量和故障类型有密切的联系,通过变压器油色谱浓度预测,捕捉到变压器设备故障的前兆,从而合理安排检修工作,提升对设备的掌控能力。

五、相关案例
国网某网省公司运检智能分析管控系统


服务热线
400-608-2558
咨询热线
15502965860-
美林数据
微信扫描二维码,立即在线咨询